Μετάβαση στο περιεχόμενο

antboton

Core Members
  • Περιεχόμενα

    751
  • Εντάχθηκε

  • Τελευταία επίσκεψη

  • Days Won

    3

Everything posted by antboton

  1. Σε εμένα ούτε που έλεγξαν τι πήρα και αν καλύπτεται σε έξοδα....ανοησία δεν πήρα κανα PS3:PPPP
  2. Το διόρθωσα νομίζω
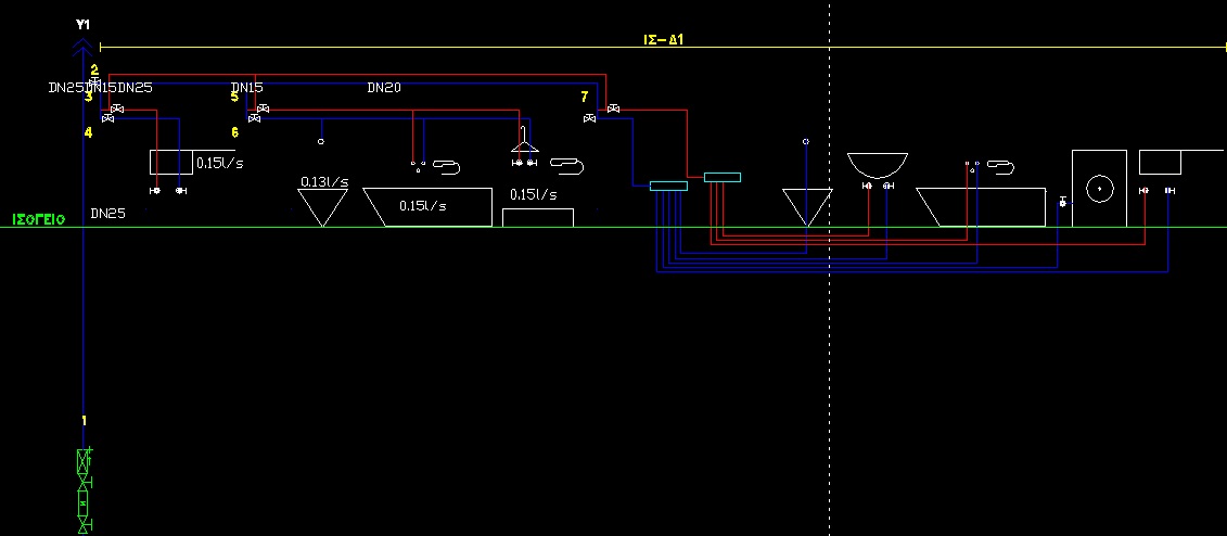
  3. Αφού ξεκίνησα να πρίζω γενικά, παρακαλώ να με ανεχτείται και να μου πείτε τις παρατηρήσεις σας για μια δοκιμαστική μελέτη ύδρευσης με το ADAPT. Παραθέτω το κατακόρυφο διάγραμμα καθώς και το φύλλο υπολογισμού. Ευχαριστώ
  4. Δεν το έπιασα 100% αυτό το τελευταίο..
  5. Eισαι παραξηγιάρης θα ζητήσω και τη δική σου γνώμη. Δες το τελικό και πρότεινε ότι νομίζεις. Για του χαλκοσωλήνες εννοούσα πιο πολύ τύπο δηλαδή Outokumpu(Γιαπωνέζος? ), Talos, wicu rohr.... ευχαριστώ
  6. ευχαριστώ πολύ για τη βοήθεια miltos και κάτι τελευταίο: για χαλκοσωλήνες τόσο σε κεντρικές στήλες όσο και σε κυκλώματα ποιον τύπο προτείνεις;;
  7. Στέλνω το διορθωμένο για να μου πείτε σχόλια σας. Τελικά αυτό που διάβασα για ρύθμιση ΔΤ ώστε να βγει η παροχή στο πρώτο κύκλωμα περίπου 0.5 m^3/h ισχύει;; ευχαριστώ
  8. Θα ασχοληθώ και θα επανέλθω αύριο! ευχαριστώ
  9. Δηλαδή μπορώ να αλλάξω τη διάμετρο του σωλήνα στο κύκλωμα 1.1 απευθείας και να αλλάξουν αντίστοιχα και οι υπολογισμοί; Πιστεύεις είναι σωστή αντιμετώπιση ή να προσθέσω άλλο ένα κύκλωμα για να επέλθει η πολυπόθητη ισορροπία. Μάλλον το δεύτερο νομίζω ευχαριστώ πάντως
  10. ελπίζω να φαίνεται τώρα λίγο καλύτερα.
  11. 2 σώματα έχει
  12. Εφόσον δεν έχει γίνει μελέτη κλιματισμού παίρνεις του κτιρίου αναφοράς οπότε ναι βάζεις 0.5 για τη μηνιαία κάλυψη. Δές και το παράδειγμα ΜΕΑ του ΤΕΕ στην αντίστοιχη παράγραφο. Ας το επιβεβαιώσει και κάποιος άλλος όμως
  13. Παιδιά ανεβάζω το διορθωμένο και θα ήθελα την αποψή σας. Σύμπτυξα τα κυκλώματα για να υπάρξει σχετική ισορροπία φορτίων και τοποθέτησα 2 σώματα σε κάθε κύκλωμα. Περιμένω τα σχόλια σας. ευχαριστώ
  14. Καταρχήν να σας ευχαριστήσω όλους για τις πολύτιμες συμβουλές σας. αιθυλένιο είναι ο μεγαλύτερος χώρος της κατοικίας με πολύ μεγάλα ανοίγματα και εκτεθειμένος 3 απο τις 4 πλευρές του. Θα κάνω διορθώσεις και θα επανέλθω.
  15. Ανέβασα το δίκτυο. Γνωρίζω ότι δεν είναι ισορροπημένο απλά προσπαθώ τώρα να μάθω πως δουλεύει. Οποιαδήποτε παρατήρηση ευπρόσδεκτη.
  16. Εν τέλει απλά αύξησα τη διάμετρο του σωλήνα οπότε σταδιακά έβγαλε από μόνο του τις στραγγαλιστικές διατάξεις. Miltos είχες δίκιο ήταν θέμα υπέρβασης ορίου ταχύτητας. Σαν ΔΤ έβαλα τέτοια τιμή τέτοια ώστε να πετυχαίνω παροχή 0.5 m^3/h. Δεν ξέρω...να κάνω άλλη προσέγγιση με την υδραυλική εξομοίωση;
  17. Σας είπα και προηγουμένως ότι δεν είναι ιδιαίτερα ισορροπημένα.
  18. το έλεγξα και αυτό. Δεν ξεπερνάω τις μέγιστες.Έκανα και τον αντίστοιχο έλεγχο
  19. τα ΔΤ είναι διαφορετικά. εγώ έδωσα την πρώτη τιμή για να βγει η παροχή περίπου 0.5 μ3/ω. Παρόλα αυτά μου εμφανίζει τιμές εκτός και αν πάιξω με το ΔΤ π.χ. στους 20 οπότε εξαφανίζονται οι στραγγαλισμοί
  20. και όμως στα γενικά στοιχεία είναι η επιλογή με αυτοεξισορρόπηση
  21. Να ρωτήσω κάτι ακόμα: στους υπολογισμούς που κάνει αφού εισήγαγα τα μήκη σωλήνα, στη στήλη στραγγ. (ΜΣΥ) εμφανίζονται κάποιες τιμές. είναι λογικό αυτό ή κάπου έχει γίνει λάθος;; Γενικά τα κυκλώματα είναι λίγο ανομοιόμορφα σε φορτία όσο και σε μήκος. Μήπως αυτό είναι η αιτία;
  22. ευχαριστώ πολύ Miltos!!
  23. Μεταφορά από θέμα άλλης κατηγορίας Να κάνω άλλη μια τελευταία ερώτηση, τα κολεκτερ προσαγωγής και επιστροφής που να τα τοποθετήσω;; υπάρχει κάποια βέλτιστη θέση; ρωτάω για να δώ πως θα πάνε τα κυκλώματα με σκοπό να μετρήσω το μήκος τους.το λεβητοστάσιο βρίσκεται στο υπόγειο κάτω απο την κατοικία.
  24. Έγινε, σας ευχαριστώ
  25. Ναι στο λεβητοστάσιο. Γνωρίζεις που τον καταχωρώ;
×
×
  • Create New...

Σημαντικό

Χρησιμοποιούμε cookies για να βελτιώνουμε το περιεχόμενο του website μας. Μπορείτε να τροποποιήσετε τις ρυθμίσεις των cookie, ή να δώσετε τη συγκατάθεσή σας για την χρήση τους.